转自:
https://blog.csdn.net/hit_wzj/article/details/50403243
1、 线路编码技术
线路编码机制将输入原始数据转变为接收器可接收的数据格式,同时保证数据流中有足够的时钟信息提供给接收端的时钟恢复电路。线路编码技术提供了一种将数据对齐到字节/字的方法,可以保持良好的直流平衡,增加了数据的传输距离,提供了更为有效的错误检测机制。除此之外,线路编码技术也可以用来实现时钟修正、块同步、通道绑定和将带宽划分到子信道等。线路编码技术主要有两种:数值查找表机制和自修改数据流(扰码)。目前常用的有8B/10B编码和64B/66B编码。
2、8B/10B编码原理
8B/10B编码是1983年由IBM公司的Al Widmer和PeterFranaszek所提出的数据传输编码标准,目前已经被广泛应用到高速串行总线,如IEEE1394b、SATA、PCI-Express、Infini-band、FiberChannel、XAUI、RapidIO、USB 3.0的美好。8B/10B编码将待发送的8位数据转换成10位代码组,其目的是保证直流平衡,以及足够密集的电平转换。
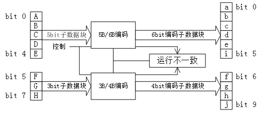
8bit原始数据可以分成两部分:低位的5bit EDCBA(设其十进制数值为X)和高位的3bit HGF(设其十进制数值为Y),则该8bit数据可以记为D.X.Y。另外,8B/10B编码中还用到12个控制字符,他们可以作为传输中帧起始、帧结束、传输空闲等状态标识,与数据字符的记法类似,控制字符一般记为K.X.Y。8bit数据有256种,加上12种控制字符,总共有268种。10bit数据有1024种,可以从中选择出一部分表示8bit数据,所选的码型中0和1的个数应尽量相等。8B/10B编码中将K28.1、K28.5和K28.7作为K码的控制字符,称为“comma”。在任意数据组合中,comma只作为控制字符出现,而在数据负荷部分不会出现,因此可以用comma字符指示帧的开始和结束标志,或始终修正和数据流对齐的控制字符。
编码时,低5bit原数据 EDCBA经过5B/6B编码成为6bit码abcdei,高3bit原数据HGF经3B/4B成为4bit码fghj,最后再将两部分组合起来形成一个10bit码abcdeifghj。10B码在发送时,按照先发送低位在发送高位的顺序发送。

5B/6B编码和3B/4B编码的映射有标准化的表格,可以通过基于查找表的方式实现。使用 “不一致性(Disparity)”来描述编码中”1″的位数和”0″的位数的差值,它仅允许有”+2″( “0″比”1″多两个)、“0”( “0″与”1″个数相等)以及”-2”(”1″比”0″多两个)这三种状况。 由于数据流不停地从发送端向接收端传输,前面所有已发送数据的不一致性累积产生的状态被称为“运行不一致性(Runing Disparity,RD)”。RD仅会出现+1与-1两种状态,分别代表位”1″比位”0″多或位”0″比位”1″多,其初始值是-1。Next RD值依赖于Current RD以及当前6B码或者4B码的Disparity。根据Current RD的值,决定5B/4B和 3B/4B编码映射方式,如下图所示


注意:当与5B/6B组合时,必须从D.x.P7和D.x.A7中选择一个来避免连续的5个0或1。
当Current RD=-1时,表示之前传输的数据中”0″的个数多于”1″的个数,若6B或4B编码的Disparity=0,则NextRD=-1;若6B或4B编码的Disparity=+2,则Next RD=+1。同样,当Current RD=+1时,表示之前传输的数据中”0″的个数多于”1″的个数,若6B或4B编码的Disparity=0,则NextRD=+1;若6B或4B编码的Disparity=-2,则Next RD=-1

这样,经过8B/10B编码以后,连续的“1”和“0”基本上不会超过5bit,只有在使用comma时,才会出现连续的5个0或1。接收端的数据解码过程如下图所示: